
一、不同種類的氣源在同一灶具上能可以通用嗎?
不能。因為不同種類的燃氣由于氣體的性質不同(熱值不一樣,燃燒速度也不一樣,例如:使用液化氣的燃氣灶具若是不經過改動就使用人工氣,很容易回火),它們的密度、氣壓是不一樣的,燃燒特性各不相同。因此,針對不同氣體設計開發的閥體、噴嘴、分火器的結構要求不一樣,所以燃氣灶和燃氣必須相匹配才可以使用。
二、灶具爐頭分火器上有些出火孔沒有火焰正常嗎?
1.不正常,造成分火器出火孔位置沒有火焰的情況一般有以下三方面的可能性:
1)氣源氣壓較高,液化氣出現此情況較多,需更換液化氣減壓閥。
2)風門調節不合適,風門調節過大會造成進風量過大,重新調節風門,減小進風量。
3)分火器上的出火孔被鍋具底部的水漬和油污堵塞,清理疏通出火孔。
三、灶具點著火以后,為什么一松手就滅?
1.根據國家的相關規定,所有的燃氣灶具必須裝有意外熄火保護裝置,出現松手熄火這種現象與熄火保護裝置有關。 造成的原因及處理方法包括:
1)點燃火后,出火孔沒有火焰燒到熱電偶(火焰感應裝置),清理出火孔或調節風門。
2)按壓旋鈕的時間不夠,火點燃后應保持按壓旋鈕5-8秒,使熱電偶充分感應到火焰。
3)如以上檢查無誤,請致電到灶具品牌專門店找專業人士查看。

四、怎樣去除灶具不銹鋼面板上的污漬?
1.不銹鋼、彩鋼、黑鈦金面板的表面比較容易留下印痕,如果時間短、無油污,可直接用水擦拭掉。但時間較長或油污較重的話,如用碧麗珠、酒精等擦拭,不但無法去除,而且會形成黃色暈光。有效的辦法是:
1)用干凈紙巾蘸上少許滑石粉在有污漬的地方來回擦拭即可消除。
2)用中性清洗劑先去除油污,待面板稍干后,再以干軟布擦拭即可。
五、為什么給灶具做完衛生后就打不燃了?
原因可能包括以下方面:
1)爐頭分火器的放置不到位,需重新放置分火器
2)清理分火器的過程中有余水殘留在分火器出火孔,需清理疏通。
3)在拆卸及裝配分火器的過程中,使放電針或火焰感應裝置偏移了原來位置,需重新調整。
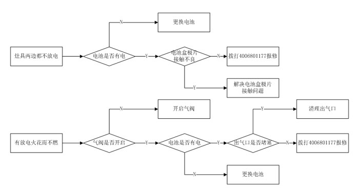
六、為什么在灶具不易打著火的情況下,首先需要更換電池?
1.灶具在使用時需要消耗電能,依據熄火保護功能的方式不同,離子式燃氣灶具的電池一般情況下需三個月左右更換一次,熱電偶式燃氣灶具的電池可6-12個月更換一次。

- END -
免責聲明:此文內容為本網站轉載企業宣傳資訊,僅代表作者個人觀點,與本網無關。文中內容僅供讀者參考,并請自行核實相關內容。如用戶將之作為消費行為參考,本網敬告用戶需審慎決定。本網不承擔任何經濟和法律責任。